論水冷無爐襯冷風大雙沖天爐熔煉高溫優質鐵液
論水冷無爐襯冷風大雙沖天爐熔煉高溫優質鐵液
——15t沖天爐的應用
天潤曲軸有限公司(文登264400) 李俊強 畢海防 殷汝武
江陰市鑄造設備廠(江陰214411) 夏汝明
沈陽鑄造研究所 (沈陽110021) 蔡德全(執筆)
東 南 大 學 (南京210096) 周重光
~~~~~~~~~~~~~~~~~~~~~~~~~~~~~~~~~~~~~~~~~~~~~~~~~~~~~~~~~~~
【摘要】經國家鑄造鍛壓機械質量監督檢驗中心檢驗合格的R1115SL15t/h水冷無爐襯冷風大雙沖天爐,在焦耗為12%、焦炭固定炭88%~90%時,鐵液(出鐵槽)平均溫度為1491℃。沖天爐熱效率為35.5%。并對獲得高溫鐵液的要素進行了分析和論證。
~~~~~~~~~~~~~~~~~~~~~~~~~~~~~~~~~~~~~~~~~~~~~~~~~~~~~~~~~~~
關鍵詞:水冷無爐襯冷風大雙沖天爐高溫優質鐵液熱效率
目前,國外沖天爐發展已趨向“大型化、熱風、水冷無爐襯連續熔煉”。我國改革開放以來,汽車和鑄管行業得到了飛躍的發展,對沖天爐熔煉提出了“連續供應熔化量大的高溫優質鐵液”的要求。但由于國外沖天爐熱風系統復雜,對材質要求高,一次性投資大、維護保養費用較高等問題,從而限制了在我國的推廣應用。所以在調查研究了我國鑄造企業實際情況后,江陰市鑄造設備廠推出了“外水冷無爐襯冷風大雙沖天爐”系列(亦可同電爐雙聯),可熔化出高溫優質鐵液。
江陰市鑄造設備廠與山東文登曲軸有限公司共同調試、投產的15t/h外水冷無爐襯冷風大雙沖天爐于1998年啟用。
一、15t/h外水冷無爐襯冷風大雙沖天爐的測量數據
1、結構參數
風口區爐膛直徑 Φ1700mm;
熔化帶爐膛直徑 Φ1600mm;
有效高度 8550mm;
爐缸高度 650mm;
爐底厚度 600mm;
風口比 5%;
風口個數 2×6;
風口排距 800mm。
2、工藝參數
底焦高度 2400mm;
風 量 180~200m3/min;
焦炭固定炭 88%~90%;
層焦耗量 12%;
3、鐵液平均溫度
采用改良焦(固定炭含量在88%~90%),連續測溫8次,鐵液溫度分別為:1500℃、1490℃、1485℃、1490℃、1490℃、1490℃、1492℃、1492℃,鐵液平均溫度1491℃。
4、平均熔化速度
沖天爐正常工作時,平均熔化率為15.2t/h。
5、氧化鐵及冷卻水溫度差
渣中FeO含量 3.18%
風口冷卻水^大溫差 6℃
爐體冷卻水^大溫差 28℃
6、爐氣分析
取樣6次,側得爐氣中CO2、O2、CO的氣體含量的平均值分別為12.5%、0.3%、12.6%。
二、15t/h水冷無爐襯冷風大雙沖天爐獲得高溫鐵液的分析
此爐在焦耗12%~13%,焦炭固定炭88%~90%的條件下,已獲得出鐵槽鐵液平均溫度為1450℃~1490℃,鐵液^高溫度為1550℃。要獲得高溫鐵液必須采取措施去強化沖天爐底焦的燃燒。
1.選用優質焦炭或鑄造焦
沖天爐熔煉選用國內優質焦炭或鑄造焦是獲得高溫優質鐵液的有效措施。國外30年代
初就開始使用鑄造焦,我國在80年代才開始應用鑄造焦。同冶金焦相比,它的主要特點是:固定碳高、灰分低、硫低、強度高、塊度大而均勻。山東文登曲軸廠選用山西改良焦,其組成與鑄造焦、北京焦對比情況見表1。
表1 改良焦冶金焦鑄造焦對比表
|
序號 |
焦炭類別 |
固定碳 (%) |
灰分 (%) |
硫 (%) |
揮發分 (%) |
水分 (%) |
爐內^高溫度平均值/℃ |
| 1 | 汾陽益華 | 88.07 | 10.65 | 0.52 | 1.28 | 1.34 | —— |
| 2 | 山西汾陽 | 90.75 | 8.51 | 0.62 | 0.74 | —— | —— |
| 3 | 鎮江特級 | 91.81 | 7.68 | 0.61 | 0.51 | —— | 1782 |
| 4 | 鎮江一級 | 89.65 | 9.87 | 0.51 | 0.48 | —— | —— |
| 5 | 薛城二級 | 87.99 | 10.98 | 0.5 | 1.03 | —— | 1780 |
| 6 | 北京普通焦* | 85.3 | 14.15 | 0.73 | 0.55 | —— | 1718 |
依常用的發熱量關系簡化計算:
山西汾陽改良焦Q1=90.75×338.58=30726.14KJ/Kg;
鎮江特級鑄造焦Q2=91.81×338.58=31085.03KJ/Kg;
北京普通焦 Q3=85.30×338.58=28880.87KJ/Kg;
可見所用山西汾陽改良焦比北京普通焦發熱量高出1845.27KJ/Kg,而與特級鑄造焦的發熱量相近似。焦炭固定碳含量增加,底焦在單位時間里所燃燒碳量增加,而導致爐內溫度提高。如以爐內高溫區^高溫度(平均)表示,山西改良焦比北京普通焦將提高爐溫60℃以上。焦炭固定碳含量對沖天爐爐內溫度分布影響如圖1所示。

爐內溫度分布/℃
圖1 爐內溫度分布曲線
1.鎮江焦1# 2. 薛城焦 3.北京焦
隨著焦炭灰分的降低,其爐溫隨之升高。焦炭灰分與鐵液溫度的關系為直線關系,灰分每減少1%,鐵液溫度提高10℃左右(見圖2)。
圖2 焦炭灰分與鐵液溫度的關系
所以對同一個沖天爐在相同的熔煉條件下,采用優質焦炭或鑄造焦代替冶金焦后,由于焦炭灰分從12%~15%降至8%~12%,則鐵液溫度可提高30~70℃。
選用優質焦炭或鑄造焦。減少了渣量和渣對熔煉過程的不利影響。焦灰分少,會加快碳的燃燒速度,強化底焦燃燒;渣量減少有利于鐵液同焦炭之間的傳導傳熱,加強了兩者的熱交換。此外,鑄造焦強度較高,塊度大而均勻、含硫低都有利于熔煉高溫優質鐵液。
- 采用大排距雙層送風系統
大排距雙層送風系統的沖天爐簡稱大雙沖天爐,1975年一機部沖天爐測試組公布了全
國典型沖天爐測試結果(1),認為從沖天爐熔煉獲得高溫鐵液的角度看,大雙沖天爐高于多排小風口沖天爐。
大雙沖天爐的底焦試驗表明。其底焦燃燒過程仍然是碳燃燒的4個基本反應,其不同之處在于如何組織燃燒。由于雙排風口送風,排距拉長,在底焦中必然形成兩個獨立的燃燒區,每個燃燒區都形成自己的氧化帶和還原帶。這一現象可從爐襯侵蝕的狀態得到證明。一排風口送風所形成還原帶產生的CO,當上升到二排風口(即二排風口所形成的氧化帶)遇氧再度燃燒。所以豈爐內溫度沿爐身方向的分布特點與一般沖天爐不同,它具有兩個溫度峰值。隨著上排風口進風量增加,底焦上部的爐溫提高,從而使熔化帶的位置上移,使鐵液過熱路程增加。參見圖3。

圖3 大排距沖天爐爐壁處爐溫爐氣成分圖
大雙沖天爐的風口排數較少,相對講送風是比較集中的,所以爐內溫度較高。影響鐵液過熱的兩個主要因素,爐內^高溫度和鐵液過熱所流過的距離,大雙沖天爐兩者兼而有之,易獲得較高的鐵液溫度,一般鐵液溫度可提高30~50℃。如采用鑄造焦,則效果更好。
- 選用插入式風口
大型沖天爐要獲得高溫鐵液,還要解決底焦燃燒沿橫截面燃燒均勻的問題,即送風的深度及均勻性的問題。見圖4。

圖4 大爐徑沖天爐爐氣成分變化
沖天爐送風理論研究表明,送風的穿透深度是同爐子內徑與焦炭塊度比值相關聯的。見圖5。

圖5 氣流速度沿徑向分布
當焦炭塊度與爐子內徑之比d/D=1/8.5時,風速沿爐子徑向保持不變的分布狀態,即送風可穿透爐子中心;當d/D=1/15時,由于焦炭塊度小而阻力增加,風速沿徑向減弱,迫使爐子中心出現了弱風區(3)。
文登曲軸有限公司采用改良焦,焦炭塊度較大,多數為150mm~200mm,和插入式風口配合,其d/D=(150~200)/1500=1/10~1/7.5。保證了側送風在底焦內的深度及均勻分布,使底焦能均勻強化燃燒。所以大中型沖天爐應用水冷插入式風口和適合選擇焦炭塊度是強化底焦均勻燃燒的重要保證。
- 控制合理的風與焦配比
沖天爐熔煉控制合理的風與焦配比是沖天爐正常操作的基本條件。對沖天爐來說,在
結構、焦炭質量和金屬爐料狀況一定的情況下,其爐子的熔化率和鐵液溫度主要取決于送風量和焦耗兩的變動。其規律可用沖天爐網狀圖來表示,見圖6(4)。

圖6 沖天爐網狀圖
從圖6可見,當焦耗一定時,隨著風量增加,爐子生產率增加,而鐵液溫度開始時隨風量的增加而升高,當達到^高值后隨風量的繼續增加而下降。獲得的鐵液溫度^高值這一點就是風與焦配合的^佳點。
熔化過程中,實際入爐的風量可根據碳燃燒化學反應式計算,如下式:
Q=74.17×A×K×C×(1+ηv)
式中 Q——送風量 Hm3/min
A——熔化率 t/h
K——層焦耗 %
C——固定碳含量 %
ηv——燃燒系數 %
15t/h沖天爐檢測數據:
A=15.2t/h、K=12%、C=89.41%、ηv=50%,
則此爐實際進風量為:Q=74.17×15.2×12%×89.14%×1.5=181.4m3/min
流量孔板檢測風量平均值為201.6 m3/min。
漏風損失為(201.6-181.4)/201.6×100%=10%
15t/h沖天爐在焦耗量12%、送風量181.4m3/min條件下,其實際檢測爐子熔化率為15.2t/h,平均出鐵槽鐵液溫度為1491℃。可見其送風在^佳值范圍之內。
三、15t/h外水冷無爐襯冷風大雙沖天爐熱平衡
1、焦炭燃燒發熱
Q’焦=8100×4.18×C=8100×4.18×89.41%=30272.44KJ/Kg焦
Q焦=1000×12%×30272.44=3632691.7KJ/t鐵
2、元素氧化發熱(忽略鐵料中雜物)
Fe、Si、Mn氧化的熱效應分析分別為:
Fe+
O2=FeO+4915.68KJ/Kg(Fe)
Si+O2=SiO2+28215.0KJ/Kg(Si)
Mn+
O2=MnO+6905.36KJ/Kg(Mn)
元素燒損情況如表2
表2 元素燒損(%)
| C | Si | Mn | P | S | Fe | |
| 配料成分 | 3.13 | 1.25 | 0.36 | <0.05 | <0.08 | 95.13 |
| +28 | -20 | -25 | -- | -- | -0.2 |
元素燒損發熱:
Q(Fe)=1000×95.13%×0.2%×4915.68=9352.6KJ/t
Q(Si)=1000×1.25%×20%×28215.0=70537.5KJ/t
Q(Mn)=1000×0.36%×25%×6905.36=6214.8KJ/t
3、爐渣生成熱
爐渣生成熱根據國內四種沖天爐爐型的熱平衡狀況,估算其為總熱收入的1.0%。
4、鐵料加熱熔化和過熱所吸收的熱
Q鐵=G鐵[C1(t2-t1)+C2+C3(t3-t2)]
式中 G鐵——熔化金屬料重, Kg
C1——鑄鐵加熱至熔點的平均熱容量, KJ/(Kg·℃)
C2——鑄鐵的熔化潛熱, KJ/(Kg·℃)
C3——鑄鐵熔化后的平均熱容量, KJ/(Kg·℃)
t1——室溫, ℃
t2——鑄鐵熔點, ℃
t3——出爐的鐵液溫度, ℃
Q鐵=1000×[0.16×4.18×(1130-15)+62×4.18+0.218×4.18×(1491-1130)]
=1333829.6KJ/t
5、爐氣帶走化學熱
爐氣成分:CO2為12.5%、O2為0.3%、CO為12.6%。
爐氣的燃燒系數:
ηv=
×100%
=12.5/25.1×100%
=50%
1Kg純碳燃燒產物量為(5.378+3.511ηv)m3/Kg·碳(4)。燃燒產物量:
V產=1000×12%×89.41%×(5.378+3.511×0.5)
=765.37m3/t鐵
爐氣所帶走的化學熱損失:
Q化=3098VCO=3098×765.37×12.6%=1248821KJ/t鐵
6、爐氣所帶走的物理熱
爐氣成分及其平均熱容量如表3所示
| 爐氣成分 | 12.5%CO2 | 12.6%CO | 0.3%O2 | 74.6%N2 |
| 平均熱容量/(KJ·m-3·℃-1) | 1.802 | 1.304 | 1.333 | 1.304 |
爐氣平均熱容量:
C氣=[(12.5×1.802)]+(12.6×1.304)+(0.3×1.333)+(74.6×1.304)]/100
=1.363KJ/m3·℃
爐氣所帶走的物理熱為:
Q物=765.37×1.363×(251-15)=246137.2KJ/t鐵
7、冷卻水帶走的熱量
水冷風口的水消耗量為120m3/h;水冷爐壁水消耗量為28.3 m3/h。
書冷風口的水帶走熱為:
Q’水=120/15.2×1000×4.18×6=197998.2KJ/t鐵
Q”水=28.13/15.2×1000×4.18×28=219711.8KJ/t鐵
Q水= Q’水+ Q”水=415910KJ/t鐵
其它支出,列入“其它支出項”。
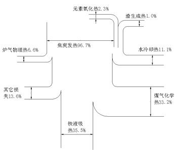
15t/h沖天爐熱平衡表
- 熱量收入
①焦炭燃燒發熱 3632691.7KJ/t 占96.7%
②元素燒損發熱 86104.9KJ/t 占 2.3%
③爐渣生成熱 37563.4KJ/t 占 1.0%
總熱收入 3756360KJ/t 100%
- 熱量支出
④鐵料熔化過熱吸收熱 1333829.6KJ/t 占35.5%
⑤爐氣帶走化學熱 1248821.0KJ/t 占33.2%
⑥爐氣帶走物理熱 246137.2KJ/t 占 6.6%
⑦冷卻水帶走熱 415910.0KJ/t 占11.1%
⑧其它熱損失 511662.2KJ/t 占13.6%
總支出 3756360.0KJ/t 100%
沖天爐熱效率:
η熔煉=Q鐵/Q總收入×100%=35.5%
15t/h沖天爐同國外沖天爐熱平衡比較(見圖7、8(4))。

圖7 15t/h水冷冷風沖天爐熱平衡圖

圖8 沖天爐(φ650mm)冷風熱平衡圖及熱平衡圖及熱效率比較(德國M.Bader)
四、結論
(1)15t/h外水冷無爐襯冷風大雙沖天爐熔煉能夠獲得高溫鐵液,其主要原因是采用鑄造焦或優質改良焦。理論和實踐都證明,在相同的熔煉條件下,由于鑄造焦固定碳含量高、灰分低、低含硫量與強度高,所以應用鑄造焦等能把我國沖天爐熔煉高溫優質鐵液的技術提高到一個新的水平。
(2)15t/h外水冷無爐襯冷風大雙沖天爐熔煉能夠獲得高溫鐵液,還由于應用大排距、雙層送風、小風口送風,故強化底焦擴散燃燒,強化了鐵液過熱交換。
(3)15t/h外水冷無爐襯冷風大雙沖天爐采用了水冷插入式風口,適當選擇焦炭塊度,確保焦塊與爐徑(風口平面)的比例為1:8.6~10,強化了爐膛中心部位的底焦燃燒,為獲得高溫鐵液創造了條件。
(4)控制合理的風與焦配比,選擇^佳熔煉工藝是前三項強化底焦燃燒、強化熱交換的基礎。是沖天爐熔煉能獲得高溫優質鐵液^基本條件。
(5)15t/h外水冷無爐襯冷風大雙沖天爐冷卻水所帶走的熱損失為11%,略高于一般沖天爐的爐壁傳熱損失和爐體的蓄熱損失(10%左右),即能保持沖天爐連續熔煉,又不影響沖天爐的正常熔化,可連續獲得高溫優質鐵液。
(6)15t/h外水冷無爐襯冷風大雙沖天爐同其它冷風沖天爐一樣,存在爐氣化學熱損失的問題。
參考文獻
1.機械工業部沈陽鑄造研究所.鑄造焦及提高熔煉質量的研究.1984
2.一機部沖天爐測試組.沖天爐測試總結.鑄工.1997(7):1~13
3.施延藻,郭燕杰,蔡德金,何光新.沖天爐理論與應用.沈陽:東北大學出版社.1992
4.劉幼華,胡啟萱.沖天爐手冊.北京:機械工業出版社.1990
(編輯:王惠愚)
- 2014-04-01 > 熱烈祝賀我公司V法造型線機械手自動翻合箱機調試成功
- 2012-05-30 > 我公司網站圖片被盜用
- 2012-05-16 > 江陰鑄造:用誠信鑄就品質 靠創新贏得市場
- 2012-05-15 > 20th沖天爐熔煉工藝實踐
- 2012-05-15 > 熱烈祝賀我公司新網站建成
- 2012-05-07 > 云貴地方焦在長爐齡沖中爐上的應用
- 2012-05-04 > 延長除塵器布袋壽命的注意事項
- 2012-05-03 > 氣箱脈沖布袋除塵器要注意的安全操作規程
- 2012-05-01 > 論水冷無爐襯冷風大雙沖天爐熔煉高溫優質鐵液
- 2012-04-30 > 林格曼黑度
